Valitse kieli:
English
Suomi
Tervetuloa, Vieras. Ole hyvä ja
kirjaudu
tai
Rekisteröidy
Koti
Ohjeita
Haku
Kirjaudu
Rekisteröidy
Liity SRHS:n jäseneksi
SRHS Forum
›
Suomen Radiohistoriallinen Seura ry - Keskustelufoorumi
›
Ulkomaiset radiot, televisiot ja äänentoistolaitteet
› Telefunken P900 matkaradion ULA-aseman haussa vikaa
‹
Edellinen aihe
|
Seuraava aihe
›
Sivu: 1
Lähetä aihe
Tulosta
Telefunken P900 matkaradion ULA-aseman haussa vikaa (Luettu 1452 kertaa)
Pekka Tervahartiala
Junior Member
Poissa
SRSH
Viestejä: 57
Sijainti: Helsinki
Telefunken P900 matkaradion ULA-aseman haussa vikaa
29.10.2020 klo 20:21:38
Tulosta viesti
Matkaradion ULA:n alueelta 100-104MHz asemat löytyvät hyvin ja kuuluvat oikein hienosti ilman mitään häiriöitä. Asteikon näyttö vastaa asemien taajuutta.
Kun siirrytään alemmille ULA:n taajuuksille, niin herkkyys häviää jyrkästi: 88-99MHz alueella kuuluu koko alueen kattavasti kohinan seasta hiljaisena erottuvaa yhden aseman lähetystä (lähinnä häiriönä). Viritysnupin kääntäminen ko. alueella ei muuta tilannetta.
Purin radion ja otin koneiston irti. Laite on siistissä kunnossa. Viritysnuppia kääntämällä säätökondensaattorin roottorit liikkuvat symmetrisesti koko skaalan kattaen kuten asteikon osoitinkin.
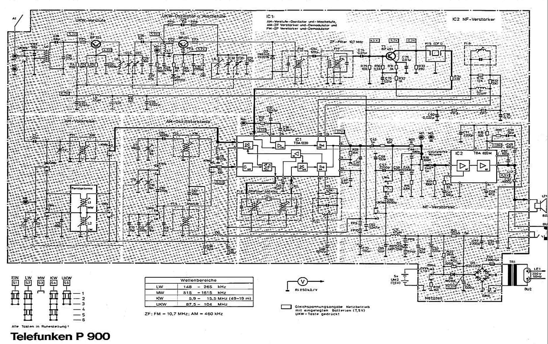
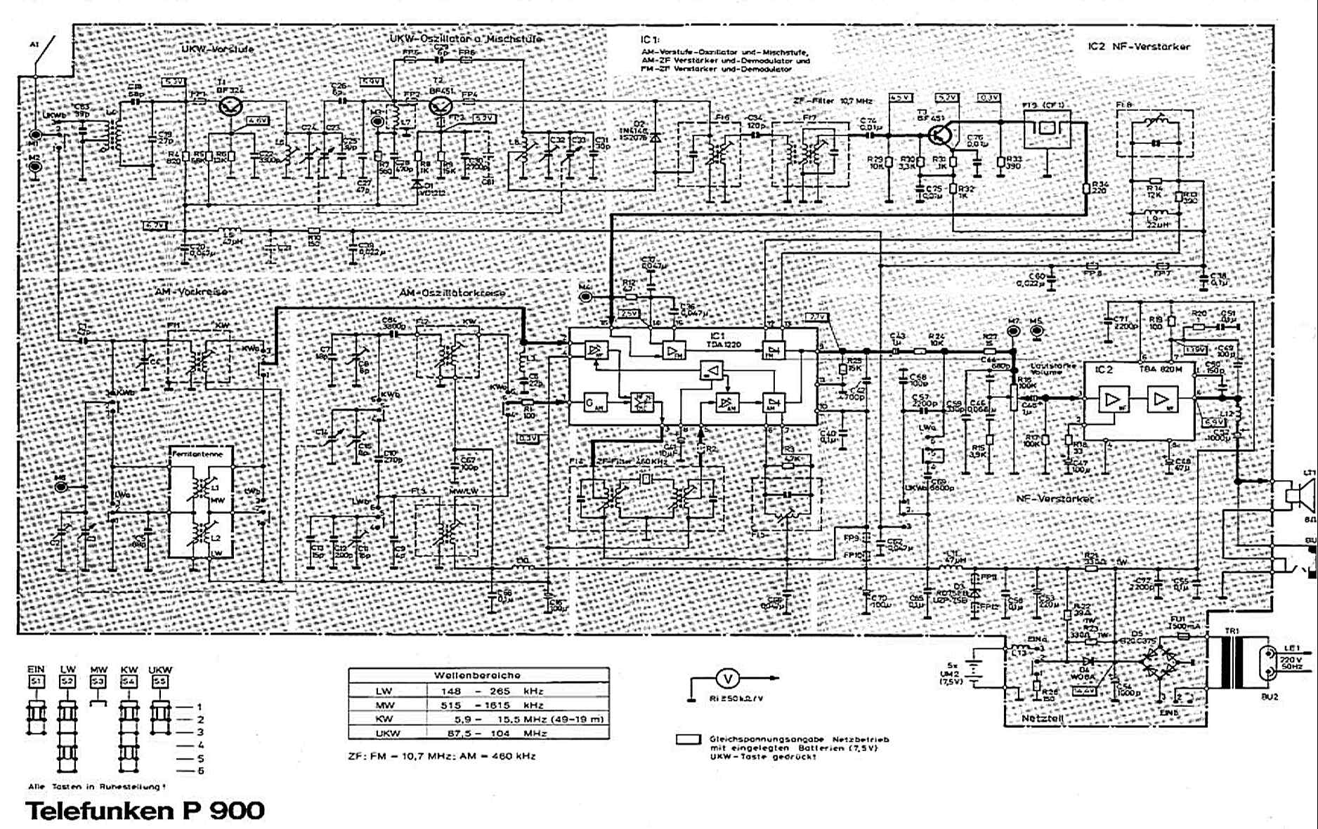
Löysin netistä laitteen kytkentäkaavion, joka tosin on 'rampautettu', mutta auttava.
Nyt olisi apu tarpeen - mistähän minun kannattaisi lähteä vikaa hakemaan?
Ystävällisesti, Pekka
Telefunken_P900_kaavio.jpg
( 348 KB | 181 latausta )
IP kirjattu
OHhami
Full Member
Poissa
SRHS, Helsinki
Viestejä: 224
Re: Telefunken P900 matkaradion ULA-aseman haussa vikaa
Vastaus #1 -
29.10.2020 klo 21:13:30
Tulosta viesti
Mielestäni vika rajoittuu ULA suurtaajustransistorin jälkeiseen virityspiiriin. Onko kollektorin kelan ja säätökondensaattorin kiinteiden levyjen juotokset kunnossa? Onko painetussa piirissä hiushalkeamaa virityspiirin johdinliuskoissa?
Eero
Eero Leppämäki - OH2AXU
IP kirjattu
Pekka Tervahartiala
Junior Member
Poissa
SRSH
Viestejä: 57
Sijainti: Helsinki
Re: Telefunken P900 matkaradion ULA-aseman haussa vikaa
Vastaus #2 -
30.10.2020 klo 09:50:08
Tulosta viesti
Kiitokset Eero tepsivästä neuvostasi!
Silmämääräisesti juotokset olivat varsin siistit, mutta tuorestin ne ehdottamaltasi alueelta ja puhdistin sitten juotosten välit. Johan alkoi peli toimia - nyt löytyy asemat koko ULA-alueelta, herkästi ja häiriöittä.
- Ongelma ratkesi neuvosi avulla.
Ystävällisesti tervehtien, Pekka
IP kirjattu
Sivu: 1
Lähetä aihe
Tulosta
‹
Edellinen aihe
|
Seuraava aihe
›
Foorumihyppy »
Koti
» 10 viimeisintä viestiä
» 10 viimeisintä aihetta
Suomen Radiohistoriallinen Seura ry - Keskustelufoorumi
Suomen Radiohistoriallinen Seura ry
Jäsenalue
Yleistä radiohistoriasta
Kotimaiset radiot, televisiot ja äänentoistolaitteet
Ulkomaiset radiot, televisiot ja äänentoistolaitteet ««
Muut radio- ja elektroniikkalaitteet
Entisöinti ja kunnostus yleisellä tasolla
Omatekoiset laitteet ja rakentelu
Sotilasradiot ja Perinneradiot
Yleinen keskustelualue
Niitä Näitä
Haku päällä
« Koti
‹ Alue
SRHS Forum
» Powered by
YaBB 2.6.12
!
YaBB Forum Software
© 2000-2026. Kaikki oikeudet pidätetään.