Valitse kieli:
English
Suomi
Tervetuloa, Vieras. Ole hyvä ja
kirjaudu
tai
Rekisteröidy
Koti
Ohjeita
Haku
Kirjaudu
Rekisteröidy
Liity SRHS:n jäseneksi
SRHS Forum
›
Suomen Radiohistoriallinen Seura ry - Keskustelufoorumi
›
Ulkomaiset radiot, televisiot ja äänentoistolaitteet
› Grundig 4055/56
‹
Edellinen aihe
|
Seuraava aihe
›
Sivu: 1
Lähetä aihe
Tulosta
Grundig 4055/56 (Luettu 1349 kertaa)
Raimo Sjöberg
God Member
Poissa
SRHS #313
Viestejä: 1561
Sijainti: Espoo
Grundig 4055/56
14.06.2017 klo 12:39:10
Tulosta viesti
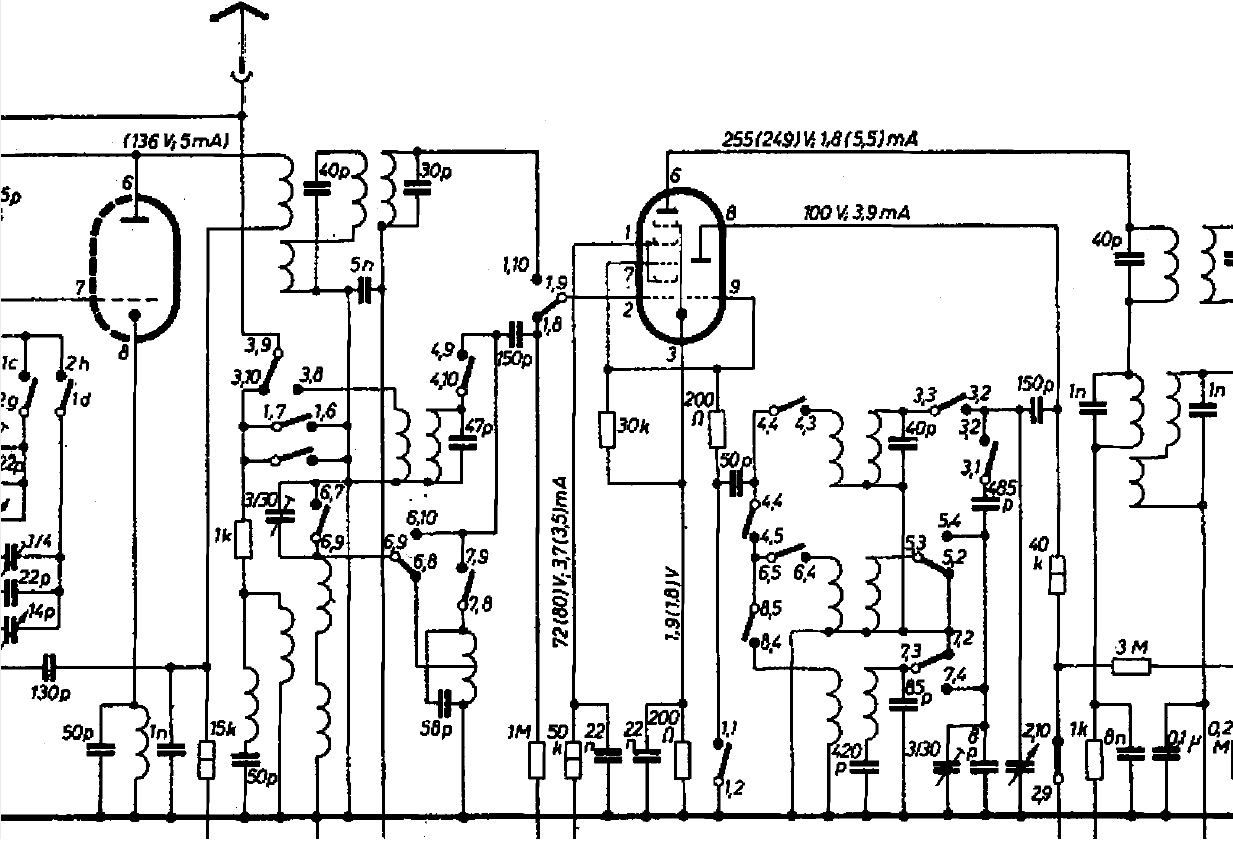
Saatuani tuon hienon ilmaisradion ULA-puolen toimimaan, jäin ihmettelemään AM-alueiden etupiirien rakennetta. En jaksanut syventyä kytkinhässäkkään, mutta yksi asia hiukan ihmetyttää: Etupiireihin ei kaavion mukaan kuulu ensinkään säätökonkkaa!
Radiossa on kuitenkin kaksoiskonkka ja oskillaattoripuolella se onkin kytketty normaaliin tapaan. Luulisi virityskonkan olevan tarpeen jo laajan lyhytaaltoalueenkin vuoksi. Lieneekö sitten piirustusvirhe? En kuitenkaan nyt viitsi ryhtyä tutkimaan, kuinka tuo kytkentä "luonnossa" esiintyy. Tuo etupiirien kelakombinaatiokin vaikuttaa melko erikoiselta.
4055_AM-piirit.jpg
( 265 KB | 0 latausta )
Rami OH1AYG - OH2AUS
WWW
IP kirjattu
Sivu: 1
Lähetä aihe
Tulosta
‹
Edellinen aihe
|
Seuraava aihe
›
Foorumihyppy »
Koti
» 10 viimeisintä viestiä
» 10 viimeisintä aihetta
Suomen Radiohistoriallinen Seura ry - Keskustelufoorumi
Suomen Radiohistoriallinen Seura ry
Jäsenalue
Yleistä radiohistoriasta
Kotimaiset radiot, televisiot ja äänentoistolaitteet
Ulkomaiset radiot, televisiot ja äänentoistolaitteet ««
Muut radio- ja elektroniikkalaitteet
Entisöinti ja kunnostus yleisellä tasolla
Omatekoiset laitteet ja rakentelu
Sotilasradiot ja Perinneradiot
Yleinen keskustelualue
Niitä Näitä
Haku päällä
« Koti
‹ Alue
SRHS Forum
» Powered by
YaBB 2.6.12
!
YaBB Forum Software
© 2000-2026. Kaikki oikeudet pidätetään.