Valitse kieli:
English
Suomi
Tervetuloa, Vieras. Ole hyvä ja
kirjaudu
tai
Rekisteröidy
Koti
Ohjeita
Haku
Kirjaudu
Rekisteröidy
Liity SRHS:n jäseneksi
SRHS Forum
›
Suomen Radiohistoriallinen Seura ry - Keskustelufoorumi
›
Ulkomaiset radiot, televisiot ja äänentoistolaitteet
› Saba Triberg virtalähde
‹
Edellinen aihe
|
Seuraava aihe
›
Sivu: 1
Lähetä aihe
Tulosta
Saba Triberg virtalähde (Luettu 3866 kertaa)
plamminen
God Member
Poissa
SRHS: 610
Viestejä: 1642
Sijainti: Loviisa
Saba Triberg virtalähde
24.03.2015 klo 10:44:40
Tulosta viesti
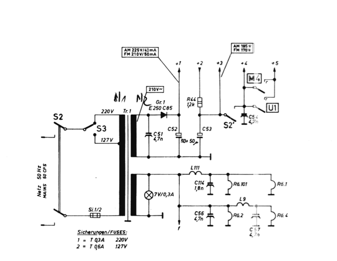
Saaba radio ei toiminut. Vika oli virtakytkimessä (kuva) S2. Kytkin koostuu kolmesta kytkimestä samassa rungossa.
Verkkokytkin toimi mutta apukytkin S2´ toimi silloin tällöin
kuin folkkarin vilku ja kun toimi niin radiokin toimi.
Juotin s2´:sen nastat yhteen neuvostotyyliin ja radiohan alkoi toimimaan.
Mikä moisella s2´kytkimellä on tarkoitus?
Saba_Triberg_Power.jpg
( 86 KB | 0 latausta )
Pentti Lamminen
IP kirjattu
Jukka Rajala
God Member
Poissa
SRHS
Viestejä: 1466
Sijainti: Helsinki
Re: Saba Triberg virtalähde
Vastaus #1 -
24.03.2015 klo 11:06:01
Tulosta viesti
Näkemättä muuta osaa skemasta ei pysty arvamaan mikä apu-S2:n funktio on. Ula etuasteelle syöttö?
IP kirjattu
HeikT
God Member
Poissa
SRHS 782
Viestejä: 776
Sijainti: Lohja
Re: Saba Triberg virtalähde
Vastaus #2 -
24.03.2015 klo 11:19:19
Tulosta viesti
Saksalainen on taas keksinyt... Tässä on Saba Triberg 125 skema (jos se on oikea, Triberg-malleja on monta)
http://radio.mijnwijkapp.nl/Saba_Triberg125.pdf
Skemaa kun tutkii niin pientaajuusosa saa anodijännitteensä lähdöistä +1..+3, EABC80 ja EF89 kytkimen takaa lähdöstä +4 ja ECH81, ECC85 ja näkövirnistysputki EM84 lähdöstä +5 riippuen siitä mikä aaltoaluevalintapainike on alhaalla. Grammaritilaan päästään kun painetaan U ja M painikkeet alas.
Voisin kuvitella että S2' kytkin liittyy radion sammuttamiseen, kun rf-puolen anodijännite katkaistaan niin latingissa olevat isot anodilyytit 50+50uF pitää pientaajuusosaa hengissä jonkun sekunnin mutta rf-puolelta ei enää tule sammuessa turhia suhinoita?
EDIT:
Huomasin skemaa katsellessa ettei siinä ole mitään purkausvastusta 50+50uF lyyteille, mitä nyt EL95 anodi- ja g2-virta sitä purkaa niin kauan kun putki hehkuu sammuttamisen jälkeen ja konkka myös tyhjenee oman vuotovirtansa takia. Sakemanni on tehnyt jekun radiokorjaajille...
«
Viimeksi muokattu: 24.03.2015 klo 11:41:36 Kirjoittaja HeikT
»
IP kirjattu
plamminen
God Member
Poissa
SRHS: 610
Viestejä: 1642
Sijainti: Loviisa
Re: Saba Triberg virtalähde
Vastaus #3 -
24.03.2015 klo 11:32:23
Tulosta viesti
Kaavio on juuri tuo. HeikT:n analyysi tuntuu järkevältä ja varmaan tästäkin ominaisuudesta ovat myyntimiehet päässeet kehumaan tätä räpsymättömyyttä ylivoimaisena ominaisuutena. En ole aiemmin moista huomannut, voihan olla yleisempikin ominaisuus Saksalaisessa suunnittelussa.
Pentti Lamminen
IP kirjattu
HeikT
God Member
Poissa
SRHS 782
Viestejä: 776
Sijainti: Lohja
Re: Saba Triberg virtalähde
Vastaus #4 -
24.03.2015 klo 15:35:17
Tulosta viesti
plamminen kirjoitti
24.03.2015 klo 11:32:23:
En ole aiemmin moista huomannut, voihan olla yleisempikin ominaisuus Saksalaisessa suunnittelussa.
Katselin 60-luvun Saba-radioitten skemoja, ainakin seuraavissa vekottimissa Triberg 125 lisäksi on tätä samaa verkkojännitekatkaisijassa olevaa rf-asteiden anodijännitteiden katkaisua käytetty:
Saba Triberg 11K 1960
Saba Triberg 90-11K 1961
Saba Villingen 12 1962/63
Saba Villingen 18 1965
Muualla en muista nähneeni, en tosin ole hirveän paljon 60-luvun saksalaisia radioita penkonut.
EDIT:
pianovirhepaholaisia korjattu
IP kirjattu
HeikT
God Member
Poissa
SRHS 782
Viestejä: 776
Sijainti: Lohja
Re: Saba Triberg virtalähde
Vastaus #5 -
24.03.2015 klo 15:53:05
Tulosta viesti
Täällä on hollantilainen "skemapankki" josta löytyy mm. edellisessä viestissäni mainitut Saba-radiot ja paljon muutakin mielenkiintoista, muitakin kuin saksalaisia.
http://radio.mijnwijkapp.nl/
IP kirjattu
Timo Haveri
God Member
Poissa
Viestejä: 2962
Sijainti: Parkano
Re: Saba Triberg virtalähde
Vastaus #6 -
24.03.2015 klo 16:34:49
Tulosta viesti
plamminen kirjoitti
24.03.2015 klo 11:32:23:
En ole aiemmin moista huomannut, voihan olla yleisempikin ominaisuus Saksalaisessa suunnittelussa.
Ainakin Philips on käyttänyt vastaavantyyppistä kytkentää jolla pääteaste mykistetään kun virta katkaistaan. Kytkin maadoittaa signaalin ennen pääteputken ohjaushilaa. Kytkin on aika yksinkertainen. Siinä on metallikieleke johon näppäinkoneiston vipuvarsi osuu ja täten maadoittaa kielekkeen.
Ei nyt tule mieleen olenko törmännyt vastaavaan muissa merkeissä.
Timo
philips_kytkin.png
( 436 KB | 0 latausta )
WWW
IP kirjattu
Sivu: 1
Lähetä aihe
Tulosta
‹
Edellinen aihe
|
Seuraava aihe
›
Foorumihyppy »
Koti
» 10 viimeisintä viestiä
» 10 viimeisintä aihetta
Suomen Radiohistoriallinen Seura ry - Keskustelufoorumi
Suomen Radiohistoriallinen Seura ry
Jäsenalue
Yleistä radiohistoriasta
Kotimaiset radiot, televisiot ja äänentoistolaitteet
Ulkomaiset radiot, televisiot ja äänentoistolaitteet ««
Muut radio- ja elektroniikkalaitteet
Entisöinti ja kunnostus yleisellä tasolla
Omatekoiset laitteet ja rakentelu
Sotilasradiot ja Perinneradiot
Yleinen keskustelualue
Niitä Näitä
Haku päällä
« Koti
‹ Alue
SRHS Forum
» Powered by
YaBB 2.6.12
!
YaBB Forum Software
© 2000-2026. Kaikki oikeudet pidätetään.